深圳市金鴻達傳動設備有限公司
台灣北機減速機有限公司
服務熱線:13509620880
電話:0755-29629972
E-MAIL:szjhdcd@126.com
文章出處:深圳市金鴻達傳動設備有限公司官方網站 發表時間:2016-12-26
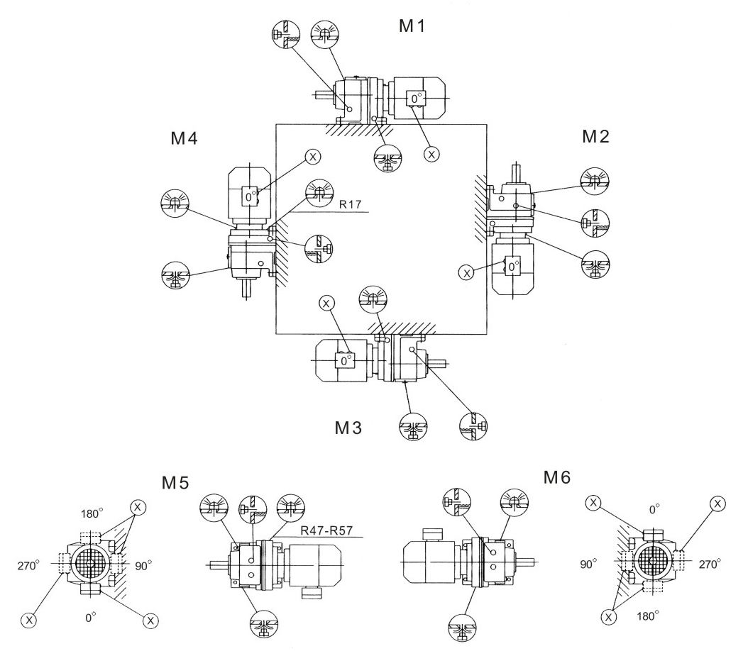
斜齿轮减速机的安装型式关系到减速机的加油量和透气孔的安装位置。也就是说,选择了错误的安装型式有可能导致减速机的油量不足,从而影响减速机寿命,也可能导致漏油。
北机减速机的安装型式有M1-M6六种。

从上图看减速机的安装型式可通俗解释为:
M1:水平安装
M3:倒立安装
M2:电机风罩朝地
M4:电机风罩朝天
M5和M6:分别为两个侧面安装

接线盒位置按照M1的安装型式,面对电机风罩,左边为0°。逆时针旋转为90°、180°、270°。
上一頁:北机AE/AER行星减速机特点